Superseded
Standard
Historical
SAE AS 3157-2:1951-02-26
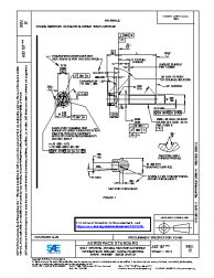
AS3157 Insertion Tube Switch Body for Pilots Control
No description.
Technical characteristics
| Publisher | SAE International |
| Publication Date | 02/26/1951 |
| Cancellation Date | 02/26/1951 |
| Page Count | 2 |
| Themes | Aerospace |
| EAN | --- |
| ISBN | --- |
| Weight (in grams) | --- |
No products.
Previous versions
26/02/1951
Superseded
Historical