Superseded Standard
Historical

SAE AS 3254-1:1950-02-06

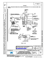
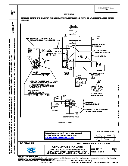
AS3254 Jointing Washer Filter Fuel Type 'B'
No description.

Technical characteristics

Publisher SAE International
Publication Date 02/06/1950
Cancellation Date 02/06/1950
Page Count 2
Themes Aerospace
EAN ---
ISBN ---
Weight (in grams) ---
No products.