Superseded
Standard
Historical
SAE AS 9894A:2015-03-01
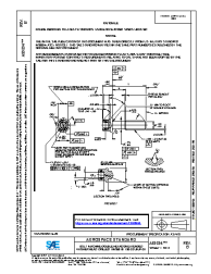
BOLT, MACHINE-DOUBLE HEXAGON EXTENDED WASHER HEAD, DRILLED, AMS5616, .190-32 UNJF-3A
Summary
FIGURE REVISED , THREAD SPEC REVISED, TABLES REDRAWN AND NOTES REVISED TO UPDATE SPECS.
Notes
/ Note: Revision A
Technical characteristics
| Publisher | SAE International |
| Publication Date | 03/01/2015 |
| Page Count | 2 |
| Themes | Aerospace |
| EAN | --- |
| ISBN | --- |
| Weight (in grams) | --- |
No products.
Previous versions
10/06/2021
Active
Most Recent
01/03/2015
Superseded
Historical