Superseded
, Reaffirmed
Standard
Historical
SAE AS 9916A:2017-04-26
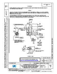
BOLT, MACHINE - DOUBLE HEXAGON EXTENDED WASHER HEAD, PD SHANK, STEEL AMS6322, CADMIUM PLATED, .3125-24 UNJF-3A
Summary
COMPLETELY REVISED AND REDRAWN. ADD CHANGES TO ALLOW OPTIONAL SHAPE AT BOTTOM OF LIGHTENING HOLE, ADD EXCEPTION TO EDGE DISTANCE REQUIREMENTS FOR HEADING MARKING, ADD DIMENSIONING AND TOLERANCING PER ANSI Y14.5M-1982, UPDATE THREAD SPECIFICATION TO AS8879, UPDATE SURFACE FINISH REQUIREMENTS, ADD AS3062 AND DELETE NOTE ON FILLET FOR INCOMPLETE THREAD REQUIREMENTS, ADD REQUIREMENT FOR SURFACE TEXTURE SYMBOLS, ADD MIN. BEARING FACE DIAMETER, ADD DATUM REQUIREMENTS FOR -04 THRU -18 LENGTHS (NEW NOTE 1), UPDATE MAGNETIC PARTICLE INSPECTION REFERENCE, ADD CADMIUM NOTICE, AND UPDATE NOTICE, FORMATS, TABLE AND NOTES.
Notes
Pour le(s) document(s) annulé(s) et non remplacé(s) MS 9916 (1998-09-23) l'éditeur recommande ce document.
Technical characteristics
| Publisher | SAE International |
| Publication Date | 04/26/2017 |
| Confirmation Date | 04/26/2017 |
| Page Count | 3 |
| Themes | Aerospace |
| EAN | --- |
| ISBN | --- |
| Weight (in grams) | --- |
No products.
Previous versions
26/04/2017
Superseded
, Reaffirmed
Historical